关风机又称卸料阀、旋转阀、卸灰阀、卸料器、旋转供料器、叶轮给料机、、旋转加料器、旋转下料器、回转下料器、回转下料阀、关风器、关风阀闭风机(器)、旋转给料阀、叶轮给料器、输送阀、星型卸料器、星型下料器、星型下料阀、星型卸料阀、星型给料器、星型给料机、星形卸料阀、锁风阀、锁风排料器、锁风给料器、回转阀、输送阀、气锁阀、行星给料器;关风机不论名称的命名是怎样,上述下料阀的结构与工作原理都是相同的;旋转下料阀体内部有多个叶片的转子,上部料仓的物料靠自重落下填充在叶片间的空隙中,物料随转子的旋转在下部料口卸出。因转子叶片间的空间是均匀一致的,转子转速既可以是恒速的,也可以是变速的,所以旋转下料阀被广泛的应用在环保、冶金、化工、粮食、水泥、筑路、等行业的粉状、颗粒状物料的卸料、供料和计量、配料的场合,更值得一提的是,随着微电脑技术的发展,各行业对粉状和颗粒状物料的实时供给需求不断增长,旋转下料阀与变频、调速装置的结合成为实时供料的最理想方案。 
关风机的结构与型号:
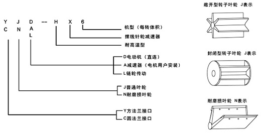
(一) 普通型 代号J表示
关风机的上、下法兰口基本是方形或圆形,也可以由用户选定,普通型一般适用于无风力压力。
(二)耐磨损叶轮 代号N表示
该型旋转下料阀的特点是转子叶片的端部用特殊耐磨材料制成,能保证叶片端部与壳内壁有良好接触,并且磨损后可方便地调节叶片端部,使其仍然与壳体内壁保持良好接触,如果用封闭型的转子具有更好的锁气性能,耐磨损型主要适用琢磨性能较强的物料。
(三)耐高温型 代号H表示
它所输送物料的温度可达280℃,两端轴承与叶轮有一定隔离,能防止超细粉料与轴承接触。
旋转下料阀型号含义:

YJD-HX型

瑞安市天蓝环保设备有限公司(www.ratlhb.com)主营:卸料器、卸灰阀、旋转阀、关风机、卸料阀、叶轮给料机、星型卸料器、刀型闸阀、插板阀等系列产品,“天蓝环保、净化全球”,客服热线:0577-65007068


